Description
Engineered for reliable and precise lifting performance, this Car Lift Power Unit is designed for professional auto hoists, two-post lifts, and scissor lifts. Powered by a durable 1.1KW 230V AC motor, it delivers system pressure up to 2900 PSI with a flow rate of 0.59 to 1.09 GPM.
The unit uses motor power for lifting and gravity-assisted lowering for smooth, controlled descent under vehicle weight. A manual cartridge valve helps control lowering speed, while optional motor configurations are available to meet different voltage and frequency requirements.
Available with steel or high-strength plastic reservoirs from 1.58 to 3.70 gallons, and port options including G1/4 and M14 x 1.5, this Car Lift Power Unit provides stable hydraulic performance for daily workshop use.


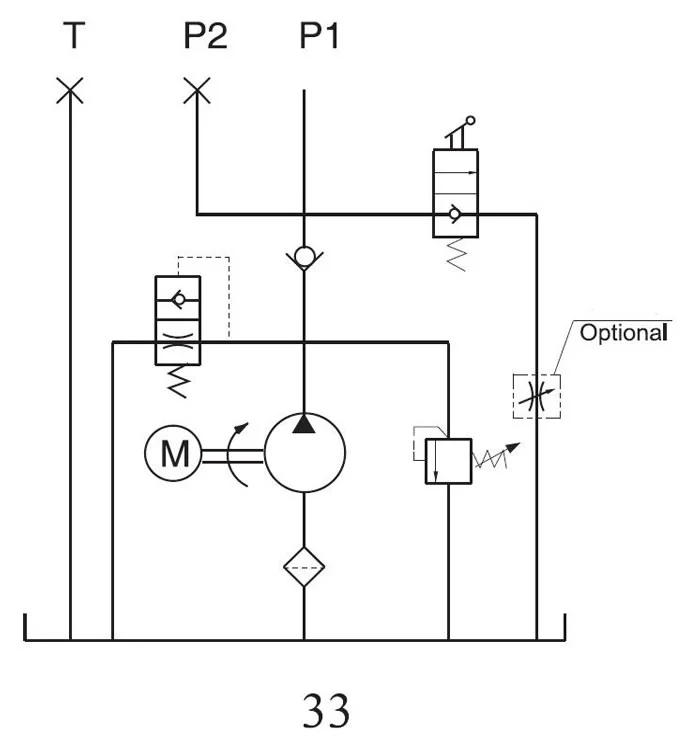
Drawing
Standard hydraulic circuit diagram shown below. We provide professional customization for oil port threads, manifold blocks, and mounting brackets to meet your specific engineering requirements.
Precautions
- Proper hydraulic oil is essential for the reliable operation of a car lift power unit. More than 80% of hydraulic system failures are related to hydraulic oil quality, contamination, or improper use.
- The recommended oil viscosity is 22–46 mm²/s, in accordance with ISO 3448. Hydraulic oil should be filtered through a 10–30 μm filter before use. N46 hydraulic oil is recommended.
- Clean all related hydraulic parts before mounting the mini hydraulic power pack. Check the oil level in the tank after the initial operation.
- Change the oil after the first 100 operating hours, then replace it every 3000 operating hours.
- The electric hydraulic pump should be installed vertically.
- The AC motor of the electric hydraulic pump is designed for S3 intermittent duty: 1 minute on and 9 minutes off.
- To maintain motor temperature balance, the interval time and operation time ratio should be 1:9.
- Custom power units are available with your required power, flow, pressure, and tank capacity.
| Model |
Volt engine |
Power rating |
Displacement |
System Pressure |
Rated Speed |
Tank Capacity |
Dimension(mm) |
|
|
|
|
|
|
|
L1 |
L2 |
L3 |
The |
| HPP 1F0.86A11502V |
115V 60Hz |
1.1kW |
0.8mL/r |
20MPa |
3450RPM |
6L |
335 |
180 |
180 |
611 |
| HPP 1F0.88A11502V |
8L |
440 |
716 |
| HPP-1E1.26A11502V |
1.2mL/r |
17.5MPa |
6L |
335 |
611 |
| HPP-1E1.28A11502V |
8L |
440 |
716 |
| HPP-1F0.86A115 / 23002V |
115/230V 50/60Hz |
0.8mL/r |
20MPa |
2830/3450RPM |
6L |
335 |
611 |
| HPP-1F0.88A115 / 23002V |
8L |
440 |
716 |
| HPP-1E1.26A115 / 23002V |
1.2mL/r |
17.5MPa |
6L |
335 |
611 |
| HPP-1E1.28A115 / 23002V |
8L |
440 |
716 |
| Hpp-1F2.112A208 / 24004V |
208-240V |
2.2kW |
2.1mL/r |
20MPa |
2830/3450RPM |
12L |
540 |
165 |
185 |
816 |
| Hpp-1F2.114A208 / 24004V |
50 / 60Hz |
14L |
600 |
175 |
185 |
876 |
| Hpp-1F2.112A230 / 46004V |
230 / 460V |
3450RPM |
12L |
540 |
165 |
185 |
816 |
| Hpp-1F2.114A230 / 46004V |
60hz |
14L |
600 |
175 |
185 |
876 |
| HPP 1F2.112A3804V |
190/208/240/380/460V
50 / 60Hz |
2830/3450RPM |
12L |
540 |
165 |
185 |
816 |
| HPP 1F2.514A3804V |
2.5mL/r |
14L |
600 |
175 |
185 |
876 |
| HPP-1E4.212A3804V |
4.2mL/r |
17.5MPa |
1450/1725RPM |
12L |
540 |
165 |
185 |
816 |
| HPP-1E4.214A3804V |
14L |
600 |
175 |
185 |
876 |
Need technical details or pricing? Please Contact Us for an immediate response and expert guidance on your project.