Description
The liftgate hydraulic power unit is a compact DC hydraulic power pack widely used in the lift gate of garbage trucks. It is equipped with a 48V DC 2KW hydraulic motor and cartridge valves, along with a steel or plastic oil reservoir of 0.79 gallon capacity. The system pressure is 1740 PSI and the flow is 1.05 GPM, with oil ports G1/4 or M14 x1.5 P1/P2, providing stable and efficient power for tailgate lifting in refuse truck applications.
| Parameter |
Specification |
| Reservoir Capacity |
Steel or Plastic, 0.79 Gal |
| Motor |
48V DC, 2KW |
| Flow |
1.05 GPM |
| Valve |
Cartridge Valve |
| System Pressure |
1740 PSI |
| Oil Port |
G1/4 or M14 x 1.5 P1/P2 |
| Manufacturer Warranty |
1 Year Limited Warranty |

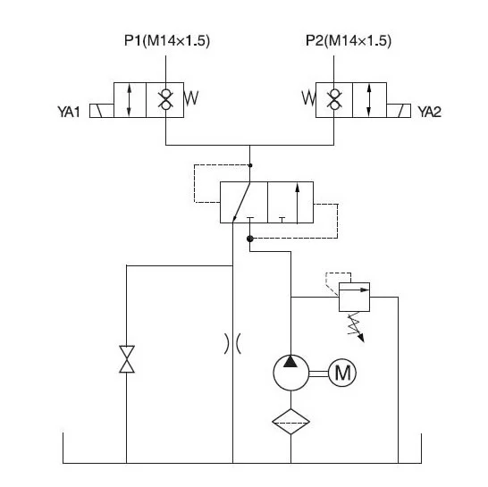
Designed as a liftgate power unit, this mini hydraulic power pack includes two zero‑leakage double‑check solenoid valves and two independent hydraulic circuits—one for the lifting cylinder and one for the rotating cylinder of the tailgate on electric garbage trucks. The lowering speed of the cylinders is regulated by the pressure‑compensated flow valve in the return line, ensuring smooth, controlled movement. It also works as a liftgate hydraulic pump system for other applications requiring two separated hydraulic circuits, such as truck lift gate and lift gate truck systems.
Drawing
Standard hydraulic circuit diagram shown below. We provide professional customization for oil port threads, manifold blocks, and mounting brackets to meet your specific engineering requirements.


Precautions
- Over 80% of hydraulic system failures are caused by improper hydraulic oil. To ensure the reliability of systems like the liftgate hydraulic power unit, it’s essential to use the correct hydraulic oil.
- The recommended oil viscosity is 22–46 mm²/s, in accordance with ISO 3448 viscosity classification. Always filter the hydraulic oil with a 10–30 μm filter before use. N46 hydraulic oil is suggested.
- Clean all hydraulic components before installing the mini hydraulic power pack. After the initial run, check the oil level in the tank and refill if necessary.
- Change the oil after the first 100 operating hours, then every 3000 hours to maintain optimal system performance.
- We offer hydraulic power units tailored to your preferred power, flow, pressure, and tank capacity, including those for liftgate hydraulic pump applications.
- The electric hydraulic pump should be installed vertically for proper operation.
- The electric hydraulic pump operates under an S3 duty cycle: 30 seconds on, 270 seconds off.
- To achieve thermal equilibrium and prevent overheating, ensure the ratio between operation time and rest time is 1:9 when using the mini hydraulic power pack.
Need technical details or pricing? Please Contact Us for an immediate response and expert guidance on your project.