The auto lift power unit is the hydraulic drive assembly used in vehicle lifting systems, responsible for converting electrical energy into hydraulic force to actuate lift cylinders. It is typically mounted directly on the lift column, providing a compact and efficient power solution for automotive lifting applications.

Hydraulic System Operation
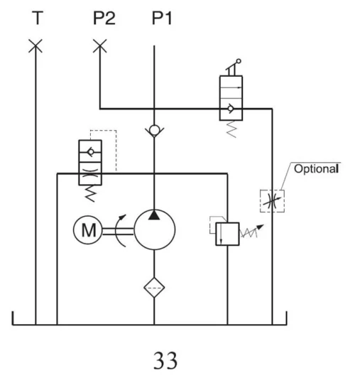
The car lift power unit operates through a standard hydraulic cycle:
- The electric motor drives the pump
- Hydraulic oil is drawn from the reservoir and pressurized
- Pressurized fluid passes through the check valve into the cylinder
- The cylinder extends to raise the lift
- Lowering is achieved through manual valve control
- Oil returns to the reservoir during descent

Technical Specifications

| Voltage | 220 VAC |
| Motor Power | 3 HP |
| Phase | Single Phase |
| No-load Speed | 3360 RPM |
| Working Pressure | 2600 PSI |
| Flow Rate | 2.1 GPM |
| Tank Capacity | 2.5 US Gallons |
| Relief Valve | 2755 PSI |
| Hydraulic Oil | AW32 / AW46 |
Key Features
The automotive lift power unit is engineered for stable performance, efficient pressure delivery, and simplified serviceability in automotive lifting applications.
Structure & Configuration
The car lift power unit features a vertical reservoir layout designed for compact installation on lift columns. Its standardized port configuration allows straightforward system integration, while the serviceable valve structure simplifies maintenance and component replacement.

Auto Lift Power Unit Solutions
Our auto lift power unit range is designed for stable performance and direct integration with standard lift systems, suitable for both new installations and replacement use, with multiple automotive lift power unit and car lift power unit configurations available for common workshop requirements; for detailed specifications or bulk inquiries, please contact us.
Frequently Asked Questions
Your Hydraulic Power Unit Solution Starts Here
Whether you need a standard hydraulic power unit or a custom power unit solution, our team is here to deliver precision-engineered products tailored to your needs. Let’s bring your project to life with the right hydraulic power unit solution.
Contact Us
Interested in our products, pricing, MOQ, or customized solutions? Fill out the form below to submit your inquiry or request a quote, and our team will get back to you within 24 hours.
Latest News
The company’s business philosophy is to create a quality brand and win customer loyalty, not only by providing customers with quality products but also by offering excellent after-sales service.






